公司地址:襄陽市樊城區春園西路賈洼工業園 郵箱:xfycdq@163.com

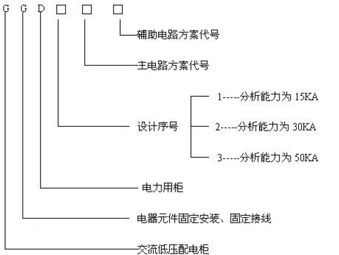
GGD型交流低壓配電柜是根據能源部,廣大電力用戶及設計部門的要求,按照安全、經濟、合理、可靠的原則設計的新型低壓配電柜。產品具有分斷能力高,動熱穩定性好,電氣方案靈活、組合方便,系列性,實用性強、結構新穎,防護等級高等特點,可作為低壓成套開關設備的更新換代產品使用。GGD型交流低壓配電柜適用于變電站、發電廠、廠礦企業等電力用戶的交流50Hz,額定工作電壓380V,額定工作電流 3150A以下的配電系統,作為動力、照明及發配電設備的電能轉換、分配與控制之用。
結構特點
GGD型交流低壓配電柜的柜體采用通用柜形式,構架用8MF冷彎型鋼局部焊接組裝而成,并有20模的安裝孔,通用系數高。
GGD柜充分考慮散熱問題,在柜體上下兩端均有不同數量的散熱槽孔,當柜內電器元件發熱后,熱量上升,通過上端槽孔排出,而冷風不斷地由下端槽孔補充進柜,使密封的柜體自下而上形成一個自然通風道,達到散熱的目的。
GGD柜按照現代化工業產品造型設計的要求,采用黃金分割比的方法設計柜體外形和各部分的分割尺寸,使整柜美觀大方,面目一新。
柜體的頂蓋在需要時可拆除,便于現場主母線的裝配和調整,柜頂的四角裝有吊環,用于起吊和裝運。
柜體的防護等級為IP30,用戶也可根據環境的要求在IP20—IP40 之間選擇。
上一篇:XGN2-10箱型開關柜
下一篇:開關柜型號說明




(不想等待可點擊按鈕通過QQ進行溝通,或直接電聯。)
關閉